
采用霍尔元件的电机驱动电路
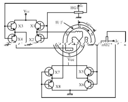
直流无刷电机使用永磁转子,在定子的适当位置放置所需数量的霍尔器件,它们的输出和相应的定子绕组的供电电路相连。当转子经过霍尔器件附近时,永磁转子的磁场令已通电的霍尔器件输出一个电压使定子绕组供电电路导通,给相应的定子绕组供电,产生和转子磁场极性相同的磁场,推斥转子继续转动。到下一位置,前一位置的霍尔器件停止工作,下位的霍尔器件导通,使下一绕组通电,产生推斥场使转子继续转动。如此循环,维持电机的工作。其工作原理示于图13。

图13 霍尔元件在无刷电机中的工作 (其中的HG 为霍尔元件)
在这里,霍尔器件起位置传感器的作用,检测转子磁极的位置,它的输出使定子绕组供电电路通断,又起开关作用,当转子磁极离去时,令上一个霍尔器件停止工作,下一个器件开始工作,使转子磁极总是面对推斥磁场,霍尔器件又起定子电流的换向作用。
无刷电机中的霍尔器件,既可使用霍尔元件,也可使用霍尔开关电路。使用霍尔元件时,一般要外接放大电路,如图14 所示,使用霍尔开关电路,可直接驱动电机绕组,使线路大为简化,如图15 所示。

图14 采用霍尔元件的电机驱动电路 (图中的H 为霍尔元件)
图15 用CS2018霍尔开关锁定电路直接驱动电机的线路示意图 (图中的线圈为电机定子绕组)
扩展阅读:霍尔元件及其应用 基于霍尔元件的布匹长度自动记录与控制仪
欢迎分享,转载请注明来源:内存溢出
微信扫一扫
支付宝扫一扫
评论列表(0条)